Section 73.3
Troubleshooting Flash Code 73
The following procedure will troubleshoot Flash Code 73. For troubleshooting diesel engines, refer to "73.3.1 Determine the SAE Code" . For troubleshooting gas engines, refer to "73.3.3 Check Switch Light Status" .
Section 73.3.1
Determine the SAE Code
Perform the following steps to determine the SAE code.
- Plug in DDR.
- Turn ignition ON.
- Record logged codes.
- If codes 226/11 or 151/14 are logged, refer to "73.3.3 Check Switch Light Status" .
- If code 227 is logged, and codes 226/11 or 151/14 are not logged, refer to "73.3.6 Check for Open" .
- If code 107/0 is logged, refer to "73.3.2 Air Filter Restriction High" .
Section 73.3.2
Air Filter Restriction High
Perform the following steps to determine if the limits for the maximum air inlet restriction have been exceeded:
- Turn ignition ON.
- Plug in DT (diagnostic tool).
- Read ECM software level under the engine configuration.
- If the ECM software is less than 29.00, reprogram the ECM.
- If the ECM software is 29.00 or higher, service the air inlet system—typically, change the air filter.
Section 73.3.3
Check Switch Light Status
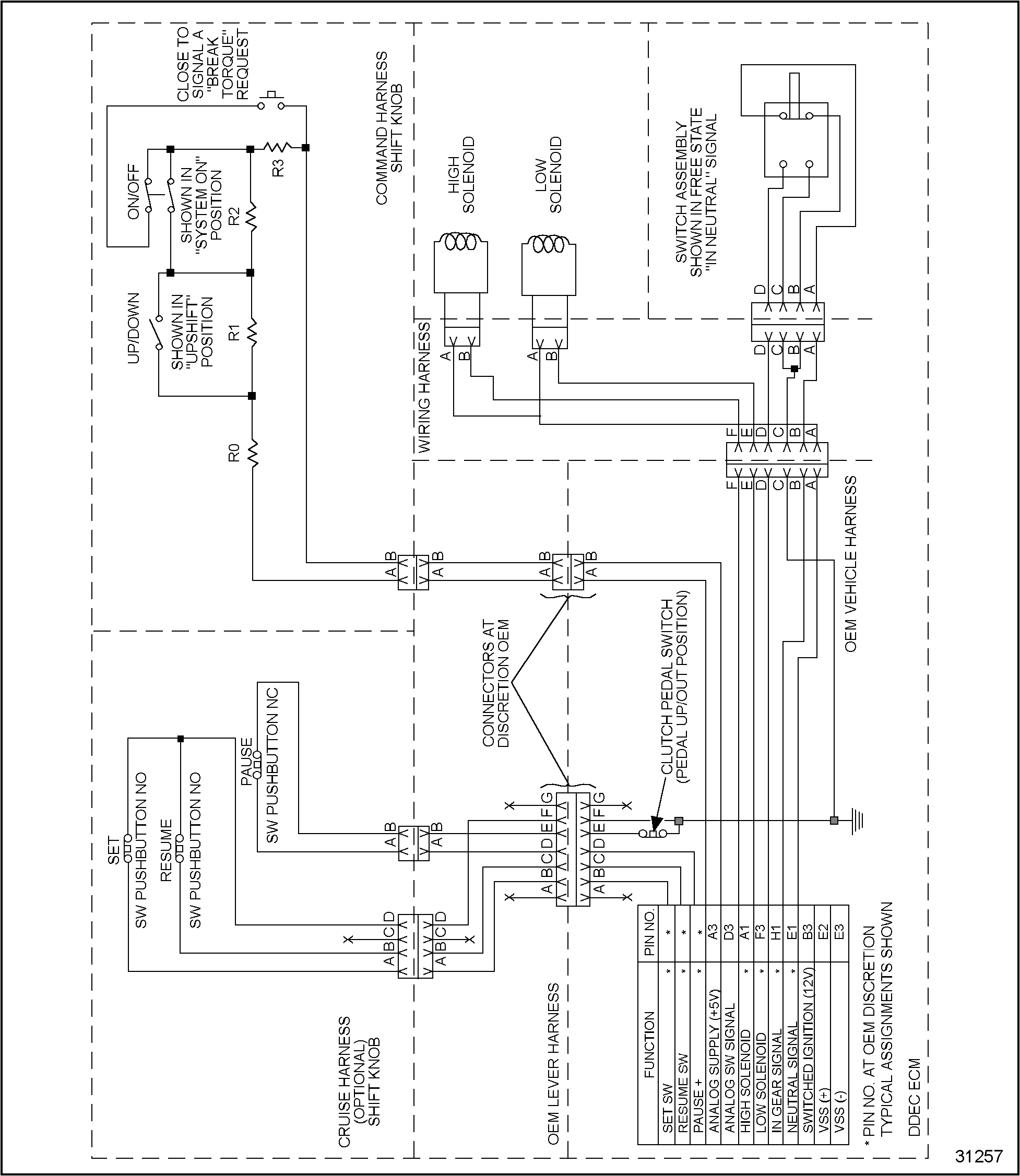
Perform the following steps to check the switch light status. See Figure "ESS Schematic" .
- Turn ignition ON.
- Plug in DDR.
- Select SWITCH LIGHT STATUS.
- Move the transmission shift lever to neutral; then place in gear.
- If the switch light status changes when the transmission is in gear vs neutral (in neutral Status=ON), and if DDR BREAK TORQUE, SYSTEM SW and SHIFT INTENT status change (ON/OFF) when switch positions are changed, the problem no longer exists. Perform a road test and return to service. This may still be an intermittent issue.
- If the switch light status does not change when the transmission is in gear vs in neutral, and if DDR BREAK TORQUE, SYSTEM SW and SHIFT INTENT status do not change (ON/OFF) when switch positions are changed, refer to "73.3.4 In-Gear and In-Neutral Wiring Test" .

Figure 1. ESS Schematic
Section 73.3.4
In-Gear and In-Neutral Wiring Test
Perform the following steps to test the in-gear and in-neutral wiring.
- Locate the in-gear and in-neutral switch at the transmission.
- Unplug the 4–pin connector.
- Install the jumper wire between cavity A and B.
- Turn ignition ON.
- Plug in the DDR. Determine the in-gear and in-neutral pin assignments.
- Turn ignition OFF.
- Unplug the vehicle 30–pin connector.
- Measure the resistance between the in-neutral pin and a good ground.
- If the measured resistance is less than or equal to 5 Ω. Refer to "73.3.5 Check Neutral Switch" .
- If the measured resistance is greater than 5 Ω. the input wire is open. Repair the open and refer to "73.3.12 Test Operation" .
Section 73.3.5
Check Neutral Switch
Perform the following steps to check the neutral switch.
- Move the jumper wire at the 4–pin connector and place it between the D and C cavities.
- Measure the resistance between the in-gear pin and a good ground.
- If the measured resistance is less than or equal to 5 Ω, replace the switch. (This is a Rockwell component.) Refer to "73.3.12 Test Operation" .
- If the measured resistance is greater than 5 Ω, repair the open. Refer to "73.3.12 Test Operation" .
Section 73.3.6
Check for Open
Perform the following steps to test for an open.
- Unplug the 2–pin connector at the shift knob assembly.
- Unplug the vehicle harness 30–pin connector.
- Install a jumper wire between cavities A and B at the 2–pin connector.
- Measure the resistance between cavity A3 and D3 at the 30–pin connector.
- If the measured resistance is less than or equal to 5 Ω, refer to "73.3.7 Check for Short" .
- If the measured resistance is greater than 5 Ω, one or both of the input wires are open. Repair the open. Refer to "73.3.12 Test Operation" .
Section 73.3.7
Check for Short
Perform the following steps to test for a short.
- Remove jumper wire.
- Measure resistance between cavity A3 and D3.
- If the measured resistance is less than 10,000 Ω. the wires are shorted to each other. Repair and refer to "73.3.12 Test Operation" .
- If the measured resistance is greater than 10,000 Ω.refer to "73.3.8 SAE Codes 227/2, 227/3, 227/4, Shift Knob Test" .
Section 73.3.8
SAE Codes 227/2, 227/3, 227/4, Shift Knob Test
Plug the 2–pin connector back in, and proceed as follows.
- Set shift knob system switch to ON.
- Set shift intent switch to Position 2, Break Torque-Up.
- Unplug the vehicle interface harness connector.
- Measure the resistance between cavity A3 and D3 of the vehicle harness connector.
- If the measured resistance is between 42,000 and 45,000 Ω, refer to "73.3.9 Shift Knob Check, Continued"
- If the measured resistance is not between 42,000 and 45,000 Ω, replace the shift knob assembly. (This is a Rockwell component.) Refer to "73.3.12 Test Operation" .
Section 73.3.9
Shift Knob Check, Continued
Perform the following steps to test the shift knob.
- Set shift knob system switch to ON.
- Set shift intent switch to Position 4, Break Torque-Down.
- Measure the resistance between cavity A3 and D3 or the vehicle harness connector.
- If the measured resistance is between 9,000 and 11,000 Ω, refer to "73.3.10 Shift Knob Check, Continued" .
- Refer to "73.3.12 Test Operation" .
Section 73.3.10
Shift Knob Check, Continued
Perform the following steps to test the shift knob.
- Set shift knob system switch to OFF.
- Set shift intent switch to Position 1 (Upshift).
- Measure the resistance between cavity A3 and D3 of the vehicle harness connector.
- If the measured resistance is between 124,000 and 128,000 Ω, refer to "73.3.11 Shift Knob Check, Continued" .
- If the measured resistance is not between 124,000 and 128,000 Ω, replace the shift knob assembly (Rockwell component). Refer to "73.3.12 Test Operation" .
Section 73.3.11
Shift Knob Check, Continued
Perform the following steps to test the shift knob.
- Set shift knob system switch to OFF, DOWN INTENT.
- Set shift intent switch to Position 2 (DOWN).
- Measure the resistance between cavity A3 and D3 of the vehicle harness connector.
- If the measured resistance is between 91,000 and 95,000 Ω, replace the ECM. Refer to "73.3.12 Test Operation" .
- If the measured resistance is not between 91,000 and 95,000 Ω, replace the shift knob assembly (Rockwell component).Refer to "73.3.12 Test Operation" .
Section 73.3.12
Test Operation
Perform the following steps to test the operation.
- Reconnect any connections disconnected during troubleshooting.
- Perform road test and check all operations of the ESS system.
- If the ESS system operates correctly, troubleshooting is complete.
- If the ESS system does not operate correctly, contact Rockwell or Detroit Diesel Technical Service.
Section 73.3.13
Gas Engine Troubleshooting
The troubleshooting procedure is to be determined. It is currently not used.
| DDEC III/IV Single ECM Troubleshooting Guide - 6SE497 |
| Generated on 10-13-2008 |