Section 3.3
Oil Pressure Relief Valve
Oil leaving the pump under pressure passes into the pressure relief valve body. The spring-loaded valve opens when the pressure exceeds 650 kPa ± 70 kPa (approximately 94.3 lb/in.2 ± 10 lb/in.2 ) and directs the excess oil to the oil pan. The pressure relief valve is attached to the oil pump. See Figure "Oil Pressure Relief Valve" .

|
1.Oil Pump Assembly |
3.Oil Pressure Relief Valve |
|
2.Bolt |
|
Figure 1. Oil Pressure Relief Valve
The assembly is bolted to the oil pump housing.
Section 3.3.1
Replacement of Oil Pressure Relief Valve
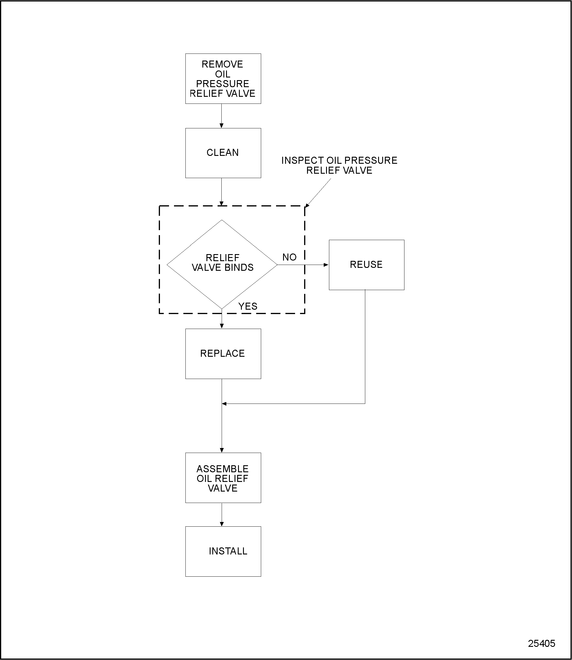
Repair of this component is not authorized at this time.
To determine if repair is possible or replacement is necessary, perform the following procedure. See Figure "Oil Pressure Relief Valve" .

Figure 2. Repair or Replacement of Oil Pressure Relief Valve Flowchart
Section 3.3.2
Cleaning and Removal of Oil Pressure Relief Valve
Pre-cleaning is not necessary.
Remove the oil pressure relief valve as follows:
- Remove the bolts securing relief valve to the oil pump housing.
- Remove the oil pressure relief valve.
Section 3.3.2.1
Inspection of Oil Pressure Relief Valve
Inspect the oil pressure relief valve as follows:
- Clean the relief valve with clean fuel oil.
- Visually inspect the valve body.
- If cracks are detected, replace the relief valve.
Section 3.3.3
Installation of Oil Pressure Relief Valve
Install the oil pressure relief valve as follows:
- Secure the relief valve to the oil pump housing with two bolts. Tighten the bolts to 30-38 N · m (22-28 lb · ft) torque.
| Series 55 Service Manual - 6SE55 |
| Generated on 10-13-2008 |